離心干燥設備工作原理
信息來源: | 發布日期:
2015-08-06
| 瀏覽量:
關鍵詞:離心干燥設備工作原理,干燥設備
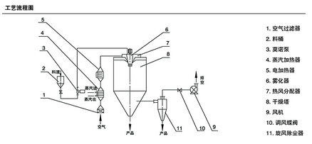
離心干燥設備工作原理。稀污泥自濃縮池或消化池進入離心干燥設備,干燥設備內的離心機對污泥進行脫水,脫水后的污泥時細粉狀的,然后從卸料口那塊飛速排出。當高熱空氣引入到離心干燥設備的內部遇到細粉狀的污泥的時候,能夠在^短的時間之內把污泥變成含固率為80%的顆粒。

這時候的顆粒狀污泥會以70℃的溫度排出到干燥設備外面,然后會隨著濕廢氣運送到分離器,通過旋流分離開來。其中一部分的濕廢氣會進入到洗滌塔里面,之后它的絕大部分水分會被冷凝析出凈化,^后凈化成功的廢氣會被洗滌塔給釋放出去。在此過程中污泥時不需要進行儲存,所以當整個系統被快速開啟或關閉都是可以的,整個干化和運輸耗費的時間都非常的短,幾秒鐘就可以結束了,所以我們根本看不到此過程,只能知道我們把稀污泥放入進料口后幾秒鐘之后,成品顆粒污泥就會從出料口出來了。
離心干燥設備系統主要由加料裝置、熱氣供應裝置、離心干燥設備、旋流分離器以及螺旋輸送機等組成。離心干燥設備的整個工藝流程操作非常的簡單,根本不需要污泥脫水機和從脫水機至干燥設備的存儲、輸送、運輸裝置。
轉載請注明出處(離心干燥設備工作原理:/companynews/422)
上一條:濕分擴散率或稱濕分擴散系數介紹
下一條:物料形態和干燥設備的選擇
相關文章
- 2025-09-09 > 常州榮發干燥生產的閃蒸干燥整套生產線發貨外蒙古!
- 2025-05-20 > 常州榮發干燥木薯砂項目設備生產完畢準備發貨!
- 2025-04-07 > 常州榮發干燥越南項目-豌豆蛋白纖維渣干燥機發貨視頻!
- 2025-01-06 > 常州榮發干燥木薯貓砂烘干項目發貨現場!
- 2024-12-30 > 常州榮發干燥在江蘇環保項目順利完成作業!
- 2024-11-29 > 常州榮發干燥山東豆纖維烘干項目完成交貨!
- 2024-11-22 > 榮發干燥江蘇項目木薯貓砂專用烘干機發貨現場!
- 2024-10-29 > 分子篩烘干項目發貨現場!
- 2024-08-19 > 常州榮發干燥在徐州項目順利完成作業!
- 2024-08-01 > 榮發干燥在河北豆渣項目調試結束
相關產品



